logo

Methods for Chemical Analysis of Water and Wastes

PDF Publication Title:

Methods for Chemical Analysis of Water and Wastes ( methods-chemical-analysis-water-and-wastes )

Previous Page View | Next Page View | Return to Search List

Text from PDF Page: 371

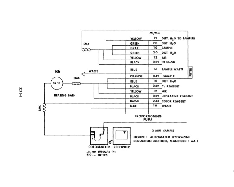
lH VI lH .- J .j>,. HEATING BATH HYORAZINE u§ =E .... COLOR 16 WASTE 18 -()(X) ORANGE BLUE BLACK YELLOW BLACK BLACK BLUE 1 6 0 3 2 SMC txx> YEllOW GREEN GRAY GREEN YELLOW BLACK MI/Min , I 1.2 OIST. H20 TO SAMPLER 2.0 OIST H2O WASTE BLUE 10ft I- . / SMC " .... u. REAGENT REAGENT ~,Jt D +0 1-6' COLORIMETER RECORDER ...!...mm TUBULAR fie 520 nm FILTERS 2 MIN SAMPLE 1 0 SAMPLE 032 lN NoOH 2 0 OIST H 2 O 12 AIR 16 SAMPLE WASTE a:: w 042 ISAMPLE OIST H 2 O Cu REAGENT 12 AIR 0 3 2 o 32 PROPORTIONING PUMP FIGURE 1 AUTOMATED HYDRAZINE REDUCTION METHOD, MANIFOLD 1 A A I I--

PDF Image | Methods for Chemical Analysis of Water and Wastes

methods-chemical-analysis-water-and-wastes-371

PDF Search Title:

Methods for Chemical Analysis of Water and Wastes

Original File Name Searched:

epa600_4_79_020.pdf

DIY PDF Search: Google It | Yahoo | Bing

CO2 Organic Rankine Cycle Experimenter Platform The supercritical CO2 phase change system is both a heat pump and organic rankine cycle which can be used for those purposes and as a supercritical extractor for advanced subcritical and supercritical extraction technology. Uses include producing nanoparticles, precious metal CO2 extraction, lithium battery recycling, and other applications... More Info

Heat Pumps CO2 ORC Heat Pump System Platform More Info

CONTACT TEL: 608-238-6001 Email: greg@infinityturbine.com | RSS | AMP